登录/注册
您当前的位置:成果库 > 一种宽输入范围高效率的集成压电能量获取系统

一种宽输入范围高效率的集成压电能量获取系统

8012018/08/09
基本信息
  • 成果类型 高等院校
  • 委托机构 西安电子科技大学
  • 成果持有方 西安电子科技大学
  • 行业领域 微电子
  • 项目名称 一种宽输入范围高效率的集成压电能量获取系统
  • 知识产权 发明专利
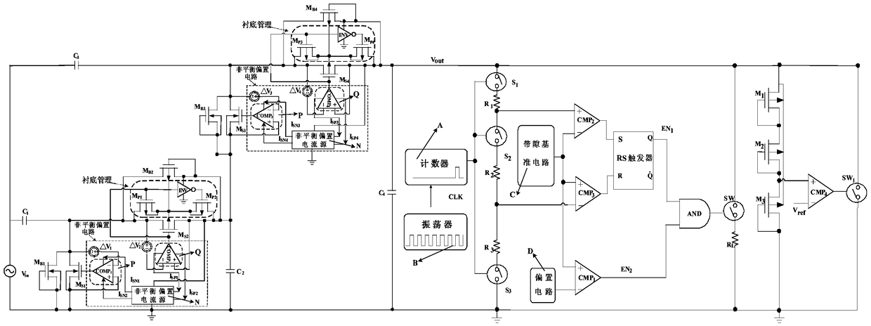
  • 项目简介 本发明涉及一种宽输入范围高效率的集成压电能量获取系统。一种宽输入范围高效率的集成压电能量获取系统,包括两级升压型电荷泵整流器和间歇式功率管理电路。
项目咨询
查看更多咨询
交易信息
  • 意向交易额 面议
  • 挂牌时间 2018/04/03
  • 委托机构 西安电子科技大学
  • 联系人姓名 王小刚
  • 联系人电话 15802954800
  • 联系人邮箱 745490733@qq.com
  • 分享至:

产学研交流:15802954800

地址:中国·西安 太白南路2号 西安电子科技大学 邮编:710071 电话&传真:029-88202821

版权所有:西安电子科技大学工程技术研究院有限公司